Conexión y alimentación de un GPS ( etrex ) a un Dell Axim
Terminado de redactar el 15/06/03
Un poco de historia de porque y como hago este montaje, cuando yo no tengo un Dell.
En el ultimo Enc@rar ( reunión de campistas del foro de www.solocamping.com ) ya varios llevábamos navegadores basados en PDA, casi cada uno de una forma distinta, algunos ( los mas "veteranos" ) con etrex, otros con el Haicom, y alguna que otra opción mas. Algunos mostraron mucho interés, pero que yo sepa solo Arena decidió que quería uno en firme ( Cesar aun tenia sus dudas ), y empezó a ver las opciones y a preguntar ventajas, precios etc. etc. a fondo. Pero Arena tiene un aspecto que define el gps que necesita, o el mas recomendable, y es que tiene un quad, como el amigo Antonio Morillo, y por lo tanto este punto lo cerramos rápido, necesitaba un gps de mano, y el modelo recomendado fue el etrex venture, de esta forma puede sacar provecho del funcionamiento del nuevo satélite egnos o waas, que mejora la precisión hasta los 2 metros.
Ya solo nos quedaba elegir el PDA, como no le va a dar muchos usos mas, la opción elegida fue el Axim, pues es el mas económico con diferencia, y como Sento tiene uno lo pudo ver y tocar, y le convenció. La única pega era el tema de conectar entre si ambos, a lo que me comprometí a resolvérselo, pues ya tenia una ligera experiencia.
Esa ligera experiencia provenía de cuando al igual que Arena, Sento decidió comprarse un equipo, en su caso la combinación elegida fue Axim - Haicom 201, cuando lo recibió todo, lo monto según mis indicaciones, no funcionando, eran los primeros axim, aun se desconocía el problema del puerto serie. Resultado de ello fue que por su cuenta desguazo el cable serie del axim, con la mala suerte de soltar cables, me llamo y encontré un " semi-pinout" del conector de la axim, y yo ya tenia algunos conectores que habia pedido a gomadic al mismo tiempo que otros para Ipaq, con esa información que le envié y su experiencia con su móvil Nokia comunicator, monto un circuito y funciono, cuando me lo comento ya sabia que era el mismo que tuve que montar para comunicar mi T39 con mi portátil, que tenia el puerto de Infrarrojos averiado desde que lo compre, pero que nunca encontraba el momento de enviarlo a reparar ( ya esta ), así que tenia claro lo que tenia que montarle a Arena, y sin necesidad del cable serie que vende Dell, aunque como veremos mas adelante me surgió un problema con el tema de la alimentación de la Axim, ya resuelto.
Señalar que es muy fácil adaptarlo a cualquier otro modelo de gps, por ejemplo para el Haicom, para este gps nos ahorramos la fuente de 3,1 V.
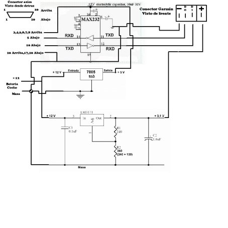
EL MONTAJE
Esta basado en lo que podemos ver aquí , pero adaptado al Axim por su característico puerto serie.
El montaje podemos dividirlo en dos partes, uno la comunicación y otro la alimentación.
Para la comunicación utilizamos un Maxim232, un integrado de muy bajo coste.
Para la alimentación necesitamos dos tensiones de salida partiendo de los 12 V, 3,1 V para el etrex y 5 V para la axim, aunque después de terminado todo descubrí que el alimentador de serie de la Axim da 5,5 V, pero con 5 V hemos comprobado que carga perfectamente, estos 5 V los utilizamos también para alimentar el Maxim232 .
|
|
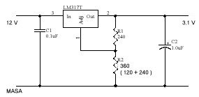
| Aquí tenéis el esquema para los 3,1 V necesarios para el etrex |
![]() |
| Utilizando un 7805 en encapsulado TO3, conectando 12 V al terminal entrada obtendremos los 5 V necesarios para la Axim y el Maxim232 |
![]() |
| Y aquí el esquema del max 232, ojo con la polaridad de los condensadores, es tal como esta en este esquema. Nosotros no usaremos DTR,DSR,RTS,CTS |
Ya solo nos queda unirlo todo para obtener el esquema final ( pincha sobre la imagen para verlo en grande, creo que me he pasado ).
El Pinout de la Axim por lo tanto queda asi :
Conector puesto en la Axim con la pantalla mirando hacia arriba y contando de Izquierda a Derecha
:
Arriba :
1 : Masa
3, 4, 5, 6, 7, 8 : Entrada de Alimentación + 5,5 V
20 : Masa
Abajo :
5 : RXD
10 : TXD
17, 20 : Masa
Parte de este pinout lo saque de esta pagina http://ourworld.compuserve.com/homepages/bevhoward/SERIAL.htm#Axim , pero al menos le he descubierto dos errores, el que el marca como pwr , que yo entiendo como power ( alimentación ) resulta que no es tal, no se que es, y el 1 abajo no es masa. El pinout de la alimentación lo saque con la ayuda del hermano de mi amigo Alfonso ( aunque el no lo sabe :-) , Alfonso le quito la base del Axim buscamos los pines y se la devolvió ) .
El montaje lo hice dentro de una cajita de aluminio, que además hace las veces de disipador del 7805. En vez de sacar los cables ya soldados le puse terminales, de forma que mi amigo Arena pudiera acortar la longitud de los cables a la distancia que le viniera bien, para esto solo tenia que cortar el cable y pelar las puntas, poniendo cada uno en su terminal correspondiente, en los extremos de los cables están los conectores del Axim y del etrex. Él vive en Sevilla y yo en Alicante, y el no sabe usar un soldador, así que es la mejor solución que se me ha ocurrido para que no lleve los cables por en medio del salpicadero de la autocaravana.
Los terminales quedan así :
| 1 | + 12 | Rojo |
| 2 | Masa | Negro |
| 3 | Masa Axim | Marrón |
| 4 | + 5 V Axim | Amarillo |
| 5 | TX Axim ( 13 Max232 ) | Verde |
| 6 | RX Axim ( 14 Max232 ) | Blanco |
| 7 | Masa Etrex | Marrón |
| 8 | +3,1 V Etrex | Amarillo |
| 9 | TX Etrex ( 11 Max232 ) | Verde |
| 10 | RX Etrex ( 12 Max232 ) | Blanco |
Señalar que aunque en este caso he utilizado un terminal para cada masa se puede hacer todo en uno, de hecho como indica el esquema, están todos unidos dentro de la caja.
| Aquí tenemos el conector con la parte de abajo arriba | Aquí esta la parte de arriba arriba. Como podemos ver los pines son pequeños y muy cerca unos de otros, yo lo que he hecho es quitar los de al lado para evitar posibles problemas |
|
|
|
| También se puede solucionar con termorretractil | En toda esta serie de fotos hay un error, y es que el amarillo no va a la patilla 10, sino a las 3,4,5,6,7,8 de arriba, y la masa además hay que unirla a las que indica el esquema, estos son los problemas a los que hacia referencia al principio de esta pagina |
|
|
|
| Lo hice siguiendo el esquema de la pagina mencionada ( se ve la pagina de fondo ) y resulto que estaba mal, y cuando hice la corrección se me olvido hacer las fotos. | Aquí tenemos una vista de los conectores, en este caso la alimentación y el cable que va a la Axim |
|
|
|
| Y aquí tenemos el otro lado, al conector del etrex | |
|
|
|
| Esto es muy parecido, pero para un Ipaq Etrex | Un detalle del Ipaq etrex, como se puede ver los tx y rx van en el mismo terminal ( 1 y 2 ) y las masas van unidas. |
Creo que ya solo me queda decir que los materiales se pueden adquirir en cualquier tienda de componentes Electrónicos, el conector de la axim en http://www.gomadic.com y el del etrex aqui .
Hay al menos otras dos formas de conectar un gps serie a un Axim, aunque para ambos es necesario el cable serie que vende Dell ( económico por cierto ), y el problema de las alimentaciones tanto de la axim como del gps hay que solventarlas por otro lado.
Una de ellas la puedes ver aqui ( en Español ), y el otro es uniendo los dos puntos amarillos, lo que se ve es una imagen del conector de Dell desmontado, la he tomado de aqui , donde encontraras algo mas de información, este ultimo hace que la axim este alimentando con su batería el circuito del cable.

Ya solo me queda dar las gracias a todos los que me han ayudado de una forma u otra a realizar esta conexión.
Vicente ( Sento ), David ( David y Pilar ), Alfonso ( y a su hermano ), a Arena por prestarse como conejillo de indias, y a Antonio Morillo por su ayuda sobre el terreno con Arena.
16/06/2003